发电技术, 2022, 43(2): 268-277 DOI: 10.12096/j.2096-4528.pgt.22055

海上风力发电技术

一种用于多端直流输电系统交流故障穿越的新型控制策略

杨舟1, 杨仁炘2, 施刚2, 张建文2

1.中国电力工程顾问集团有限公司, 北京市 西城区 100120

2.电力传输与功率变换控制教育部重点实验室(上海交通大学), 上海市 闵行区 200240

A Novel Control Strategy for AC Fault Ride Through in Multi-terminal DC System

YANG Zhou1, YANG Renxin2, SHI Gang2, ZHANG Jianwen2

1.China Power Engineering Consulting Group Co. , Ltd. , Xicheng District, Beijing 100120, China

2.Key Laboratory of Control of Power Transmission and Conversion, Ministry of Education (Shanghai Jiao Tong University), Minhang District, Shanghai 200240, China

收稿日期: 2022-03-14  

基金资助: 国家自然科学基金项目.  52107201
上海市科委科研计划项目.  20ZR1427100

Received: 2022-03-14  

作者简介 About authors

杨舟(1975),女,高级工程师,研究方向为电力系统运行规划,zyang@cpecc.net

杨仁炘(1992),男,博士,助理研究员,研究方向为风力发电、柔性直流输电技术、可再生能源友好并网,frank_yang@sjtu.edu.cn

施刚(1984),男,博士,副研究员,研究方向为新能源接入直流输配系统技术,本文通信作者,gangshi@sjtu.edu.cn

张建文(1981),男,博士,副研究员,研究方向为可再生能源并网技术、大功率电力电子等,icebergzjw@sjtu.edu.cn

摘要

针对传统的电压下垂控制用于多端直流输电系统中时直流电压和有功功率分配方面的不足,提出了一种新型的直流电压协调控制策略。该控制策略不仅可以保持直流电压恒定,而且能够依据不同的原则,精确调节传输到各个换流站的有功功率分配比例,而不依赖线路阻抗,从而有效提高多端直流输电系统的交流故障穿越能力。在交流故障期间,将这种新的控制策略对有功功率分配比例的快速调节,与一系列无需通信的交流故障穿越方法(如降压法、升频法和直流斩波器法)相结合,可以更加充分地利用有功功率,同时避免直流线路出现功率失衡的问题。基于PSCAD/EMTDC建立了一个五端柔性直流输电系统仿真模型,验证了不同程度交流故障下所提出控制策略的有效性。

关键词: 海上风电场 ; 多端直流输电 ; 协调控制策略 ; 直流斩波器 ; 故障穿越

Abstract

This paper proposed a novel control strategy-coordinated DC voltage control (DCVC)-to enhance the AC fault ride through capability of multi-terminal high voltage direct current (HVDC) system. This control strategy is independent on exact line impedance parameters, and has a better performance than the conventional voltage droop control on keeping DC voltage constant and distributing power fast and flexibly. During the AC fault period, this novel control strategy is able to avoid the overvoltage of HVDC lines and make full use of active power by combing power distribution ratio adjustment and a series of AC fault ride through some methods, including voltage reduction, frequency increase and DC chopper methods. The control effect was validated by a five-terminal HVDC system based on PSCAD/EMTDC under different degrees of AC fault.

Keywords: offshore wind farm ; multi-terminal direct current ; coordinated control strategy ; DC chopper ; fault ride through

PDF (2263KB) 元数据 多维度评价 相关文章 导出 EndNote| Ris| Bibtex  收藏本文

本文引用格式

杨舟, 杨仁炘, 施刚, 张建文. 一种用于多端直流输电系统交流故障穿越的新型控制策略. 发电技术[J], 2022, 43(2): 268-277 DOI:10.12096/j.2096-4528.pgt.22055

YANG Zhou, YANG Renxin, SHI Gang, ZHANG Jianwen. A Novel Control Strategy for AC Fault Ride Through in Multi-terminal DC System. Power Generation Technology[J], 2022, 43(2): 268-277 DOI:10.12096/j.2096-4528.pgt.22055

0 引言

随着各国对可再生能源的重视,海上风电场的装机容量在迅速增加,5 MW的风机已经广泛应用,而10 MW及以上容量的风机也已经商业化。日益增大的海上风电场并网容量对并网技术提出更高的要求[1],特别是大规模风电场的突然脱网,对于交流电网稳定性的影响非常显著。因此,为了满足并网法则的要求,可靠的交流故障穿越能力非常必要[2-4]。由于多端直流输电(multi-terminal direct current,MTDC)系统可实现交流电网和风电场的解耦控制,以避免交流故障通过直流网络蔓延[5-6],未来很可能通过多端直流输电系统将大规模海上风电场并入交流电网[7-8]。这就要求多端直流输电系统具有一个稳定且可行的故障穿越(fault ride through,FRT)的控制策略以满足并网要求。

从经济性和稳定性等方面来看,多端直流输电的控制系统需要满足多方面的要求,其中保持直流电压稳定和灵活地分配有功功率是2个重要方面[9],同时为了提高可靠性,需要多个换流站共同控制直流电压[10]。目前,已有很多不同的控制策略被提出,主要包括直流电压下垂控制和电压边界控制[11]。下垂控制法的优势在于在无需通信的前提下,能够靠多个换流站共同控制直流电压,但是还有一些不足有待解决,比如功率分配对于线路阻抗依赖性强,功率调节不精确[12],而且只要有功功率发生波动,直流电压就会按照下垂特性曲线相应变化[13]。电压边界控制策略在有功功率波动时,能有效控制直流电压的恒定,但是实际上这种方法每次只有一个换流站来控制直流电压,这对于大型多端直流输电系统是不够可靠的。

交流故障穿越能力是多端直流输电系统领域另一个研究热点。文献[14-15]讨论了不同的运行模式来提高系统故障穿越能力。为了避免直流过电压,多端直流输电系统换流站的控制与风电场降功率控制的协调配合十分必要。降功率的方法已有很多研究,几种无需通信的方法更加可行,包括直流斩波器法、降压法和升频法[16-18]。但是,现有文献仅研究了这些方法在点对点的直流输电系统,或者基于传统的电压下垂控制策略的多端直流输电系统中的应用。

本文提出了一种新型的直流电压协调控制(coordinated DC voltage control,CDVC)策略,并结合降压法、升频法和直流斩波器法这3种无需通信的故障穿越方法,有效提高了多端直流输电系统的故障穿越能力。所提出的新型控制策略的优势在于可以由多个换流站共同控制直流电压,能够按比例灵活分配有功功率。因此,基于新型直流电压协调控制的多端直流输电系统在应对交流故障时,一定程度上比基于传统电压下垂控制的多端直流输电系统具有更好的性能。

1 多端直流输电测试系统

一个并入交流系统的五端直流输电系统如图1所示,其将作为本文的基准测试系统。在直流系统中,3个电网侧换流站(grid side voltage source converter,GSVSC)采用直流电压协调控制,而2个风电场侧的换流站(wind farm voltage source converter,WFVSC)采用交流电压控制。3个交流电网通过简化的阻抗Z1和Z2连接,不同的阻抗大小代表电网之间不同的电气距离。

图1

图1   五端直流输电系统

Fig. 1   A five-terminal HVDC system


2 直流电压协调控制策略

2.1 直流电压协调控制的原则

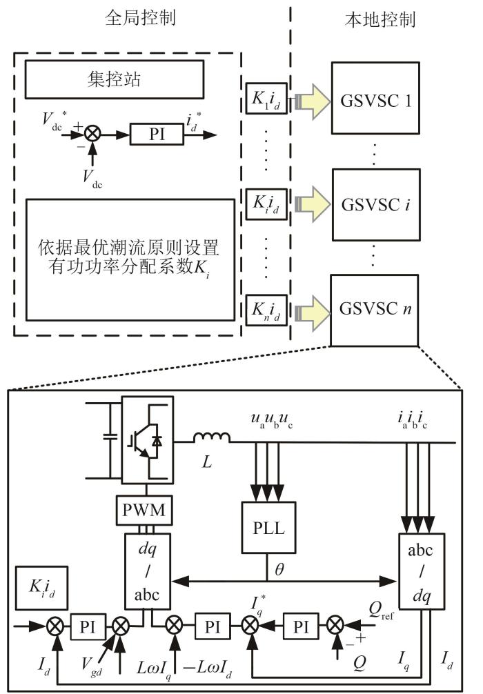
对于一个典型的多端直流输电系统,每个换流站除了由本地控制中心控制,也可以接收集控中心的调度指令[19]。在这种结构下,可以将直流电压控制环放到集控中心里,而其余部分仍然留在每个换流站的本地控制中心,如图2所示,每个GSVSC换流站的d轴电流参考值就可以通过集控中心发送的指令获得。实际上,第i个换流站所接收到的d轴电流参考值是总的d轴电流乘以一个系数Ki 后的结果,这些系数满足式(1)。通过这种方式,就可以把总的电流按照比例Ki 分配给每个换流站。

i=1nKi=1

图2

图2   直流电压协调控制策略

Fig. 2   Coordinated DC voltage control strategy


这样每个换流站都可以参与直流电压的控制,因为d轴电流的给定值是通过一个跟随直流电压变化的PI控制器来求出的。同时,总的有功功率也可以按照这种方式以比例Ki 分配给不同的GSVSC换流站。至于Ki 的选择,可以采用最优潮流的原则,或者其他合理可行的算法。

2.2 直流网络的潮流分析

五端直流输电系统的简化稳态等效电路如图3所示,其中R1R2R3代表3个连接GSVSC换流站的直流电缆的电阻值;R4R5代表连接2个WFVSC换流站的直流电缆的电阻值;Vdc1—Vdc5Idc1—Idc5分别对应换流站的直流电压和电流;Vdc0Idc0分别是直流母线电压、电流,通过集控中心来监测。因此,可以由此求出有功功率,以这个五端系统为例,可以描述为:

Vdc1Vdc2Vdc3=-R1R2R3Idc1Idc2Idc3+111Vdc0
Vdc4Vdc5=R4R5Idc4Idc5+111Vdc0

图3

图3   五端直流输电系统的等效电路图

Fig. 3   DC equivalent circuit of five-terminal DC system


Idc1Idc2Idc3=K1K2K3Idc0

这样,可以求出传输到GSVSC换流站的有功功率:

Pi=VdciIdci=KiVdc0Idc-Ki2Idc2Ri
Idci=KiIdc0

由于直流电缆的阻值很小,可以忽略式(5)中的二阶项,得到式(7):

Pi=KiVdc0Idc

其中i∈{1,2,3}。

由此,注入到GSCVSC换流站的有功功率Pi 和对应换流站的电流参考值系数Ki 成正比,如式(8)所示:

PmPn=KmKn, m,n∈{1,2,3}

2.3 交流故障时的控制原则及其理论分析

当电网发生短路故障后,交流电压跌落产生较大的短路电流,达到换流站的电流限幅值,控制器无法正常控制直流电压。

而基于CDVC控制策略灵活分配有功功率的优势,可以根据交流电压跌落的程度系数α=Vac/VacN(Vac,VacN分别为实际和额定交流电压),仅通过本地控制自动调节有功功率分配比例,即用电压跌落系数乘以电流给定指令来调节有功功率分配系数Ki,如图4所示。

图4

图4   i个GSVSC本地控制站的新型故障穿越控制

Fig. 4   The novel FRT strategy of the GSVSC i at the local station


由于直流电压外环PI控制器的自适应性,这种自动调节并不会影响直流电压的稳定性和控制精度,证明如下。

1)稳定性的影响

考虑到增加自动调节相当于改变了电流内环的给定指令,对内环稳定性没有影响,因此可以将内环控制看作是一个比例系数Kw,换流站的控制系统可以简化为如图5所示,其中反馈系数K可看作1。

图5

图5   直流电压外环的简化框图

Fig. 5   Simplified control block of DC voltage


当自动调节换流站的有功功率的比例系数时,相当于对内环的比例Kw产生了一个扰动,此时外环开环的传递函数为

H(s)=αKwKp(1+1τis)

式中:Kpτi为电压外环控制器参数。由伯德图稳定判据可知,当α在(0,1)pu范围变化时,始终满足相角裕度和幅值裕度均大于0,因此当交流电压变化自动调节比例系数Ki 时,直流电压始终稳定。

2)直流电压精度的影响

当调整了电流指令后,会产生一个暂态的电压偏差ΔUdc,由于PI控制器的积分作用,只要ΔUdc不为0,分配给其他换流站的电流指令就会相应地增大,最终自动调整了比例分配,以使ΔUdc为0,如公式(10)所示,Udc变为额定值。因此,电压下垂系数的自动调节对直流电压的精度也没有影响。

Udc=1τ0tΔUdcdt+UdcN

式中:UdcN为额定直流电压;τ为PI控制器中积分器的时间常数。

3 交流故障穿越控制策略

当交流电网发生接地故障时,如果故障不是很严重,可以仅通过电压跌落程度系数α调整有功功率的分配比例系数Ki,降低故障电网所连接的换流站的有功功率分配比例,则可以重新实现直流电压的无偏差控制;但是如果故障严重,分配给其他正常换流站的有功功率超过了它们的最大限度,直流电压会继续上升,此时就需要结合风电场侧的换流站降低有功功率,来保证直流电压的稳定性。

因此,需要针对不同程度的交流故障,采取分层控制,以最大限度地利用有功功率,提高系统FRT能力:1)GSVSC根据交流故障程度自动调节有功功率分配比例,使冗余的有功功率尽可能多地由正常换流站传输到交流电网;2)WFVSC换流站在无需通信的情况下,通过检测是否超过设定的直流电压阈值Udcth的方法,触发升频法或者降压法来降低风电功率;3)直流输电系统中的斩波器则作为后备保护,保证降低风电功率时,交流电压、频率和风电场转速都不会超过允许的范围。

3.1 电网侧换流站的控制

图6为CDVC控制电网侧换流站的电压电流特性曲线,从图6可以看出,只要直流电流没有达到上限,换流站就可以控制直流电压稳定在额定值。而当直流电流达到上限时,直流电压电流的特性可以表示为

UdcIdc=3VacIac_maxcosφ

式中:VacIac_max分别为交流电压和最大交流电流;cosφ为功率因数,可以认为在故障时基本保持不变。

图6

图6   CDVC控制电网侧换流站的电压电流特性曲线

Fig. 6   Voltage and current characteristic curve of converter station on grid side controlled by CDVC


因此,在达到电流上限值之前,每个换流站仍然有一定的容量吸收有功功率。这个优势对于多端直流输电系统中部分换流站发生交流故障时的协调控制很有帮助,因为其他正常的换流站就可以利用这部分的容量继续吸收有功功率,及时建立功率平衡。但是,这种能力是有限制的,其值为ΔPCDVC,可以表示为

ΔPCDVC=i=1n3VacIac_maxcosφ-Pi

式(12)表明,ΔPCDVC与交流电压Vac和换流站吸收的有功功率Pi 有关,因此,交流电压跌落得越低,换流站已经吸收的有功功率越大,那么这种方法所能平衡的有功功率的最大值ΔPCDVC就越小。为了充分利用这部分容量,集控中心可以根据不同的情况调整系数Ki

但是,如果故障造成的多余的功率超过了这个上限,就需要配合降功率控制策略。

3.2 风场侧换流站的控制

文献[20]介绍了几种无需通信的降功率方法,包括降压法和升频法,如图7所示。但是,实际上降功率法也是有上限的,因为这些方法受限于风电场汇聚点交流电压、频率的边界以及风电场的转速要求,可用ΔPwind表示。因此直流斩波器应该安装在直流线路中,作为一个后备保护策略。

图7

图7   风场侧换流站的降功率法

Fig. 7   Power reduction methods of WFVSC


3.3 直流斩波器的控制

触发直流斩波器的直流电压阈值U'dcth可选择比降功率法的直流电压阈值Udcth高一些,这样可以保证只有当降功率法所降功率ΔPwind还不足以控制直流电压稳定时才触发直流斩波器。斩波器的电阻可由式(13)求出:

ΔPchop=ΔPexcess-ΔPwind-ΔPCDVC=U'dcth2Rchopper

式中:ΔPexcess是故障时产生的总的多余的功率;ΔPchop是通过直流斩波器减小的有功功率;Rchopper是直流斩波器的电阻值。同时满足U'dcth>Udcth

4 仿真结果及分析

4.1 模型建立

根据图1,基于PSCAD/EMTDC建立了一个五端直流输电系统的仿真模型,其中风电场1和2由双馈发电机组组成,其容量分别为200 MW和150 MW。换流站额定容量为200 MVA,额定直流电压是320 kV,线路参数见表1。3个电网侧换流站的初始有功功率由最优潮流算法分配为3∶4∶6。

表1   直流电缆的参数

Tab. 1  Parameters of DC cables

参数电缆1电缆2电缆3电缆4电缆5
电阻/Ω0.20.30.40.30.2
电感/mH7.57.57.57.57.5
电容/μF7.57.57.57.57.5

新窗口打开| 下载CSV


仿真算例1和算例2分别验证了当发生不同程度的交流电压跌落时的控制效果。当轻微故障时,即不能正常注入交流电网的有功功率小于ΔPCDVC,仅需要GSVSC的有功功率分配比例调节就可以实现系统的故障穿越;而当故障较为严重时,即直流暂态过电压超过设定的阈值Udcth,则需要结合风电场降低有功功率法来重新建立稳定的直流电压。仿真验证了所提出控制策略与传统的电压下垂控制策略相比,对直流电压以及有功功率分配等方面的控制效果。

4.2 算例1:轻微的交流故障

在本算例中,交流电网1在3 s时,发生了一个持续500 ms的三相接地短路故障。交流电网1与其他电网之间的电气距离较大,由简化阻抗较大的Z1表示。图8(a)、(c)、(e)、(g)分别为在电压下垂控制策略下3个GSVSC换流站的交流电压有效值、直流电压、有功功率和直流电流,图8(b)、(d)、(f)、(h)分别为在CDVC策略下3个电网侧换流站的交流电压有效值、直流电压、有功功率和直流电流。

图8

图8   轻微交流故障时不同控制策略效果对比

Fig. 8   Effect comparison of different control strategoes for minor AC faults


图8(a)和(b)可以看出,该故障导致交流电网1的电压跌落到0.5 pu,而其他交流电网电压不受影响。由于这个故障不是很严重,不能正常注入交流电网的有功功率小于ΔPCDVC,因此直流电压没有超过Udcth,降功率法没有被触发。

图8(c)和(d)可以看出,电压下垂控制策略中的直流电压可以保持稳定,但是稳定在330 kV(1.03 pu),而在CDVC控制策略下的直流电压可以稳定在额定值。从图8(e)和(f)可知,这2种方法都可以通过电网2和3所连接的换流站吸收多余的有功功率,从而帮助系统实现故障穿越。而图8(g)和(h)表明,这个过程直流电流没有出现过电流现象,故障后能够快速恢复正常。总之,虽然这2种方法都可以帮助多端直流输电系统实现故障穿越,但是CDVC可以保证直流电压稳定在额定值,而电压下垂控制难免会引入直流电压偏差。

4.3 算例2:严重的交流故障

在本算例中,在3 s时,交流电网2发生了一个持续500 ms的三相接地短路故障。由于其阻抗较小,代表电网2和电网3之间的电气距离小,因此,当交流电网2发生故障后,不仅GSVSC2的交流电压跌落到0,而且GSVSC3的交流电压也跌落到0.5 pu。图9(a)、(c)、(e)、(g)、(i)分别为在电压下垂控制策略下的3个GSVSC换流站的交流电压有效值、直流电压、有功功率,以及WFVSC换流站采用升频法的频率及其有功功率;图9(b)、(d)、(f)、(h)、(j)分别为在CDVC控制策略下3个GSVSC换流站的交流电压有效值、直流电压、有功功率,以及WFVSC换流站采用升频法的频率及有功功率。

图9

图9   严重交流故障时不同控制策略效果对比

Fig. 9   Effect comparison of different control policies for severe AC faults



由于这次故障导致直流电压升高至大约336 kV(1.05 pu),超过了降功率的电压阈值Udcth,降功率法被触发,如图9(c)、(d)所示。

在CDVC控制策略下,检测到交流电网2和交流电网3的过电流可以使集控中心调整功率分配系数Ki,以充分利用有功功率。因此,在这种情况下,分配比例从原来的最优潮流原则的3∶4∶6改为2∶0∶1,这样,GSVSC1和GSVSC3就可以以其最大能力吸收多余的功率。显然,从图9(e)、(f)中看出,功率变化的过程平滑而迅速,同时电压下垂控制中的有功功率分配比例没有变化。结果,在CDVC控制策略下的WFVSC换流站所需要降低的有功功率比在电压下垂控制策略需要降低的有功功率节省了约40 MW,如图9(i)、(j)所示。因此,所提出的控制策略不仅有助于多端直流输电系统实现故障穿越,而且可以通过快速改变功率分配比例,有效利用多余的功率。

5 结论

提出了一种适用于多端直流输电系统的新型控制策略——直流电压协调控制,其特点是可以控制直流电压恒定,同时在无需获悉精确的线路阻抗时,可以按照最优潮流控制或者其他控制目标准确地分配有功功率。这些优势为多端直流输电系统的故障穿越控制提供了有利的条件。

如果一个电网侧换流站发生交流故障,可以通过其他正常的换流站来缓解直流网络中有功功率的不平衡。但是,如果故障比较严重,就需要协调控制电网侧换流站和风场侧换流站来建立功率平衡,避免直流过电压。通过结合降压法、升频法和直流斩波器等一系列交流故障穿越控制策略,所提出的直流电压协调控制策略和传统的电压下垂控制策略都可以帮助系统实现故障穿越,但是前者能够保持直流电压稳定在额定值,而后者难免会造成直流电压的偏差。另外在故障期间,所提出的控制策略可以迅速而准确地调节电网侧换流站功率分配比例,以充分利用各换流站功率传送能力。

下阶段的研究将致力于在实验平台上进一步验证所提出的控制策略的有效性和可靠性。

参考文献

ROSHANFEKR PTHIRINGER TALATALO Met al.

Performance of two 5 MW permanent magnet wind turbine generators using surface mounted and interior mounted magnets

[C]//2012 XXth International Conference on Electrical MachinesMarseille, FranceIEEE20121041-1047doi:10.1109/icelmach.2012.6350004

[本文引用: 1]

陈霞林卫星孙海顺

基于多端直流输电的风电并网技术

[J].电工技术学报,201126(7):60-67doi:10.1038/cdd.2016.41

[本文引用: 1]

CHEN XLIN W XSUN H Set al

LCC-MTDC technology for wind farms integration

[J].Transaction of China Electrotechnical Society,201126(7): 60-67doi:10.1038/cdd.2016.41

[本文引用: 1]

余浩肖彭瑶林勇

大规模海上风电高电压穿越研究进展与展望

[J].智慧电力,202048(3):30-38doi:10.3969/j.issn.1673-7598.2020.03.005

YU HXIAO P YLIN Yet al

Review on high voltage ride-through strategies for offshore doubly-fed wind farms

[J].Smart Power,202048(3):30-38doi:10.3969/j.issn.1673-7598.2020.03.005

董文博顾秀芳陈艳宁

风电并网价值分析

[J].发电技术,202041(3):320-327doi:10.12096/j.2096-4528.pgt.19117

[本文引用: 1]

DONG W BGU X FCHEN Y Net al

Value analysis of wind power integration

[J].Power Generation Technology,202041(3):320-327doi:10.12096/j.2096-4528.pgt.19117

[本文引用: 1]

SCHETTLER FBALZER GHYTTINEN Met al

Technical guidelines for first HVDC grids-A European study group based on an initiative of the German commission for electrical, electronic & information technologies

[J].CIGRE Technical Program Session B4-30720121-9

[本文引用: 1]

CARRASCO J MFRANQUELO L GBIALASIEWICZ J Tet al

Power-electronic systems for the grid integration of renewable energy sources: A survey

[J].IEEE Transactions on Industrial Electronics,200653(4):1002-1016doi:10.1109/tie.2006.878356

[本文引用: 1]

TEIXEIRA PINTO RRODRIGUES S FBAUER Pet al

Grid code compliance of VSC-HVDC in offshore multi-terminal DC networks

[C]//IECON 2013-39th Annual Conference of the IEEE Industrial Electronics SocietyVienna,AustriaIEEE20132057-2062doi:10.1109/iecon.2013.6699448

[本文引用: 1]

俞翔鲁江董云龙

适用于特高压多端混合直流输电系统的稳态电压控制方法

[J].电力系统保护与控制,202250(1):174-180

[本文引用: 1]

YU XLU JDONG Y Let al

A steady-state voltage control method for a multi-terminal hybrid UHVDC transmission system

[J].Power System Protection and Control,202250(1):174-180

[本文引用: 1]

ROUZBEHI KMIRANIAN ALUNA Aet al

A novel approach for voltage control of multi-terminal DC grids with offshore wind farms

[C]//ECCE Asia Downunder (ECCE Asia)Melbourne,VIC,AustraliaIEEE2013965-970doi:10.1109/ecce-asia.2013.6579223

[本文引用: 1]

PINTO R TRODRIGUES S FBAUER Pet al

Comparison of direct voltage control methods of multi-terminal DC (MTDC) networks through modular dynamic models

[C]//Proceedings of the 2011-14th European Conference on Power Electronics and ApplicationsBirmingham,UKIEEE20111-10

[本文引用: 1]

PINTO R TBAUER PRODRIGUES S Fet al

A novel distributed direct-voltage control strategy for grid integration of offshore wind energy systems through MTDC network

[J].IEEE Transactions on Industrial Electronics,201360(6):2429-2441doi:10.1109/tie.2012.2216239

[本文引用: 1]

YAO WCHEN MMATAS Jet al

Design and analysis of the droop control method for parallel inverters considering the impact of the complex impedance on the power sharing

[J].IEEE Transactions on Industrial Electronics,201158(2): 576-588doi:10.1109/tie.2010.2046001

[本文引用: 1]

LIANG JJING TGOMIS-BELLMUNT Oet al

Operation and control of multiterminal HVDC transmission for offshore wind farms

[J].IEEE Transactions on Power Delivery,201126(4): 2596-2604doi:10.1109/tpwrd.2011.2152864

[本文引用: 1]

VASQUEZ J CMASTROMAURO R AGUERRERO J Met al

Voltage support provided by a droop-controlled multifunctional inverter

[J].IEEE Transactions on Industrial Electronics,200956(11):4510-4519doi:10.1109/tie.2009.2015357

[本文引用: 1]

范心明管霖何健明

风电接入下柔性直流输电的无源解耦控制

[J].电工技术学报,201328(10):311-319doi:10.3969/j.issn.1000-6753.2013.10.037

[本文引用: 1]

FAN X MGUAN LHE J Met al

Decoupling passivity control of VSC-HVDC connected wind power

[J].Transaction of China Electrotechnical Society,201328(10):311-319doi:10.3969/j.issn.1000-6753.2013.10.037

[本文引用: 1]

WU JZHANG SXU D

Modeling and control of multi-terminal HVDC with offshore wind farm integration and DC chopper based protection strategies

[C]//39th Annual Conference of the IEEE Industrial Electronics SocietyVienna,AustriaIEEE20131013-1018doi:10.1109/iecon.2013.6699272

[本文引用: 1]

FELTES CWREDE HKOCH F Wet al

Enhanced fault ride-through method for wind farms connected to the grid through VSC-based HVDC transmission

[J].IEEE Transactions on Power Systems,200924(3):1537-1546doi:10.1109/tpwrs.2009.2023264

王毅付媛苏小晴

基于 VSC-HVDC 联网的风电场故障穿越控制策略研究

[J].电工技术学报,201328(12):150-159doi:10.3969/j.issn.1000-6753.2013.12.021

[本文引用: 1]

WANG YFU YSU X Qet al

Fault ride- through control strategy of wind farm integrated with VSC-HVDC

[J].Transaction of China Electrotechnical Society,201328(12):150-159doi:10.3969/j.issn.1000-6753.2013.12.021

[本文引用: 1]

BARKER C DWHITEHOUSE R S

Further developments in autonomous converter control in a multi-terminal HVDC system

[C]//10th IET International Conference on AC and DC Power TransmissionBirmingham,USAIET20121-6doi:10.1049/cp.2012.1976

[本文引用: 1]

SILVA BMOREIRA C LLEITE Het al

Control strategies for AC fault ride through in multi terminal HVDC grids

[J].IEEE Transactions on Power Delivery,201429(1):395-405doi:10.1109/tpwrd.2013.2281331

[本文引用: 1]

/