发电技术, 2023, 44(1): 1-17 DOI: 10.12096/j.2096-4528.pgt.22082

储能

锂离子电池状态估计与剩余寿命预测方法综述

赵珈卉, 田立亭, 程林

清华大学电机工程与应用电子技术系,北京市 海淀区 100084

Review on State Estimation and Remaining Useful Life Prediction Methods for Lithium-ion Battery

ZHAO Jiahui, TIAN Liting, CHENG Lin

Department of Electrical Engineering, Tsinghua University, Haidian District, Beijing 100084, China

收稿日期: 2022-04-20  

基金资助: 国家重点研发计划项目.  2018YFC1902200
国家自然科学基金项目.  52037006

Received: 2022-04-20  

作者简介 About authors

赵珈卉(1994),女,硕士,工程师,主要研究方向为电池状态估计、寿命预测,zhaojiahui1994@outlook.com

程林(1973),博士,教授,主要研究方向为以电力系统可靠性为中心的主动配电网规划和运行、能源互联网规划设计、电力系统安全分析与广域控制等,本文通信作者,chenglin@mail.tsinghua.edu.cn

摘要

准确估计锂离子电池荷电状态(state of charge, SOC)、电池健康度(state of health,SOH)以及预测电池剩余寿命(remaining useful life,RUL)是电池管理的重要内容,对延长电池寿命和保证电池系统可靠性具有重要意义。各国研究人员对电池状态评估与寿命预测方法进行了大量研究,提出了多种方法。首先,介绍了SOC与SOH的定义及已有估算方法,并进行了对比;然后,介绍了RUL的定义,并对主要方法进行了分类与比较;最后,总结了锂离子电池状态估计与寿命预测方面存在的挑战,并提出了未来的发展方向。

关键词: 锂离子电池 ; 荷电状态(SOC)估算 ; 健康度(SOH)估算 ; 剩余寿命(RUL)预测

Abstract

Accurate estimation of state of charge (SOC), battery state of health (SOH) and prediction of battery remaining useful life (RUL) of lithium-ion battery are important contents of battery management. It is of great significance to prolong battery life and ensure the reliability of battery system. Researchers all over the world have done a lot of research on battery state evaluation and RUL prediction methods, and proposed a variety of methods. This paper first introduced the definition of SOC and SOH and the existing estimation methods and compared them. Then, the definition of RUL was introduced and the main methods were classified and compared. Finally, the challenges of lithium-ion battery state estimation and RUL prediction were summarized, and the future development direction was proposed.

Keywords: lithium-ion battery ; state of charge (SOC) estimation ; state of health (SOH) estimation ; remaining useful life (RUL) prediction

PDF (2511KB) 元数据 多维度评价 相关文章 导出 EndNote| Ris| Bibtex  收藏本文

本文引用格式

赵珈卉, 田立亭, 程林. 锂离子电池状态估计与剩余寿命预测方法综述. 发电技术[J], 2023, 44(1): 1-17 DOI:10.12096/j.2096-4528.pgt.22082

ZHAO Jiahui, TIAN Liting, CHENG Lin. Review on State Estimation and Remaining Useful Life Prediction Methods for Lithium-ion Battery. Power Generation Technology[J], 2023, 44(1): 1-17 DOI:10.12096/j.2096-4528.pgt.22082

0 引言

锂离子电池具有能量密度高、自放电低、寿命长等优点,已经在很多领域得到应用[1-2]。在锂离子电池全球市场规模日益扩大的背景下,荷电状态(state of charge,SOC)估算等相关技术研究也需要逐步完善,以切实保障锂离子电池在多场景下的推广应用。SOC的准确估计对防止电池过充过放、延长电池循环寿命具有重要作用。然而锂离子电池高度非线性且其SOC受多种因素影响,导致难以准确估计SOC。因此,锂离子电池SOC估算方法一直被广泛关注。

另外,在锂离子电池的连续充放电过程中,电池性能会随着容量降低和阻抗增加而恶化,易出现内短路、热失控等问题,导致设备和系统故障,甚至灾难性事故[3]。因此,准确估算电池健康度(state of health,SOH)与预测剩余寿命(remaining useful life,RUL)以提升电池的可靠性也非常关键[4]

目前,已有部分学者对SOC、SOH、RUL的估计及预测方法进行了梳理与总结[1-5]。然而随着电池行业的发展,电池状态估计与寿命预测方法已有大量创新,以往综述并不能全面覆盖创新方法。因此,本文根据近期研究进行了再次梳理与总结,介绍了SOC、SOH及RUL的估计方法,并基于当前研究存在的问题,提出了未来锂离子电池状态估计与RUL预测的研究方向。

1 SOC估计

1.1 SOC估计方法分类

电池SOC指电池中剩余电荷的可用状态,为电池剩余电荷余量Qremain与标称(额定)电荷容量Qrated的比值,一般用百分比表示,公式为

SOC=QremainQrated×100%

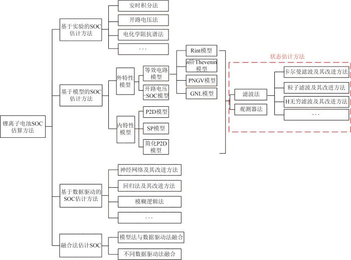
本文将锂离子电池SOC估计方法归纳为以下4类[5]

1)基于实验的SOC估计方法[6]。通过实验测量电池表征数值来进行SOC的精确估算。

2)基于模型的SOC估计方法[7-8]。通过建立等效电路模型、电化学模型等相关电池模型,估计其状态参数来实现电池SOC的估算。

3)基于数据驱动的SOC估计方法[9]。通过大量数据拟合并借助数学模型来估算电池SOC。

4)基于融合方法的SOC估计方法[10]。多类方法取长补短,以达到提升SOC估算精度、降低计算时间的效果。

图1展示了上述4种方法的具体分类情况。

图1

图1   锂电池SOC估计方法分类

Fig. 1   Classification of lithium-ion battery SOC estimation methods


1.2 基于实验的SOC估计方法

1.2.1 安时积分法

安时积分法也叫电流积分法或库仑计数法,其本质是在电池进行充电或放电时,通过累积充放的电量来估算电池的SOC。与其他SOC估算方法相比,安时积分法相对可靠,并且可以动态地估算电池的SOC值,因此被广泛使用,其计算方法为

SOC=SOC0-1CNt0tηIdt

式中:SOC为时刻t的荷电状态;SOC0为起始时刻t0的荷电状态;CN为电池当时标准状态下的可用容量;η为库仑效率;I为电流,充电时为负,放电时为正。

式(2)可以看出,影响安时积分法精度的因素包括以下3方面:

1)起始荷电状态SOC0主要与电流传感器采样精度、采样频率有关;

2)库仑效率η受电池的工作状态影响大(如荷电状态、温度、电流大小等),难以准确测量;

3)可用容量CN受电池老化状态与运行工况(充放电倍率、温度等)影响。

上述误差具有累积效应,因此单纯采用安时积分法很难满足荷电状态估计的精度要求。部分学者对提升安时积分法精度展开了研究。文献[11]对磷酸铁锂动力电池进行测试,比较了各参数对于提高SOC估算精度的重要性,结果表明,初始SOC修正方法对于提高安时积分法的精度最为重要。文献[12]指出安时积分法常采用开环的工作模式,若在仿真过程中未对测试电流进行及时修正,则会导致较大的测量累积误差;同时,针对传统安时积分法因将电池可用容量视为定值而带来的误差,提出了带容量修正的安时积分法。文献[13]针对传统安时积分法由于无法在线更新库仑效率而带来误差的问题,提出一种利用不同库仑效率对分段积分后电量进行修正的安时积分法。

1.2.2 开路电压法

由于电池在长时间静置的条件下,其端电压与SOC有固定的函数关系,因此测量开路电压(open circuit voltage,OCV)与SOC的对应图即可获得电池SOC[14]。安时积分法在使用时,常在充放电初/末段依靠OCV-SOC曲线进行校准。然而开路电压法存在以下3个问题:

1)测量开路电压时需要电池长时间静置以达到电压稳定,实时应用较为困难;

2)静置时间多长难以确定;

3)如图2所示,电池存在迟滞效应[15],同一电压在充电和放电时对应的SOC不同,此特点也将导致SOC计算产生较大误差。

图2

图2   锂电池OCV-SOC曲线

Fig. 2   OCV-SOC curve of lithium-ion battery


1.2.3 其他方法

电化学阻抗谱法采用小幅度正弦交流信号对电化学电源系统进行微扰,通过测量不同频率下的电池阻抗值,找出与电池SOC变化最相关的电池内部反应机理,以此来估计电池SOC值[15-17]。电化学阻抗谱法可快速、直接反映电池动力学特性,可将SOC的影响因素解耦研究,但实际应用中电化学阻抗谱测量较为困难。

负载电压法也是常用的SOC估算方法。由于负载电压随SOC变化的规律与开路电压随SOC变化的规律相似,因此可以根据电压变化大致计算SOC[18]。此方法具有操作简单、估算效率高等优点。但由于锂电池端电压与SOC之间的关系曲线存在“平台区”[19],如图3所示,平台区某一开路电压对应容量范围较广,在此区间内端电压估算不准确将导致较大的SOC估算误差。另外,电流工况变化大时,由于极化电压的存在,电池端电压与开路电压变化规律偏差较大,也将给SOC计算带来误差。

图3

图3   磷酸铁锂电池1 C放电时端电压与SOC关系曲线

Fig. 3   Curve of terminal voltage-SOC for LiPeO4 battery


1.3 模型法

锂离子电池模型包含外特性模型与电化学模型,二者均可用于SOC计算。

1.3.1 基于外特性模型的SOC估算方法

基于外特性模型的SOC估算方法较为简单,计算量小,工程应用较为容易。外特性模型包括等效电路模型与开路电压-SOC模型。常用的等效电路模型有Rint模型、PNGV模型[20]n阶Thevenin模型[20-21](n阶RC模型)、GNL模型[20]等。各等效电路模型对比如表1所示。

表1   锂离子电池模型分类与对比

Tab. 1  Classification and comparison of models for lithium-ion battery

分类描述优点缺点
外特性模型等效电路模型Rint模型一个理想电压源与一个电阻串联模型简单,参数测定容易无法反映电池动态特性,精度较低,适用范围小
Thevenin模型n阶Thevenin等效电路模型以Rint模型为基础,串联了n个RC回路表示电池极化现象RC回路用于模拟电池动态特性,n越大,精度越高未考虑因负载电流随时间累计导致的开路电压变化以及自放电等问题;n越大,计算量越大
PNGV模型在1阶Thevenin等效电路模型的基础上增加了电容Cp来描述负载电流随时间累计导致的开路电压变化计算量较低;相比于1阶Thevenin等效电路,模型精度更高不能反映电池自放电问题
GNL模型集成了上述4种等效电路模型各自的优点,2个RC回路分别表示浓差极化和电化学极化,结构更接近电池内部特性相比于PNGV模型考虑了负载电流随时间累计导致的开路电压变化问题及电池自放电问题;精度更高,适用性更广相比于PNGV模型,计算更复杂,计算量更大

开路电压-SOC

模型

利用开路电压与SOC的关系计算电池端电压计算简单模型部分参数不具有实际物理意义,精确度较低
内特性模型P2D模型将锂离子电池等效为由无数球型固相颗粒组成的电极(正负极)、隔膜及电解液组成的结构精确度高,适用性较广过于复杂,计算量大,且无法获得其解析解
SP模型采用2个球型颗粒分别表示锂离子电池的正极和负极结构简单,计算量小在大倍率充放电条件下,模型假设不成立,计算误差大,适用范围小
简化P2D模型对P2D模型的PDE进行简化大大降低了P2D模型的计算量;比SP模型更精确,适用性更强无法解决P2D固有问题,难以在线应用

新窗口打开| 下载CSV


Rint模型为最简单的等效电路模型,由一个理想电压源和一个内阻串联而成,模型简单,容易测定模型参数。然而无法反映电池暂态过程,精度较低,适用范围小。

相比于Rint模型,Thevenin模型增加了RC回路以反映电池内部的极化过程。增加的RC回路越多,电路模型越精确,相应地计算复杂性与计算量也越高。2阶Thevenin模型又可称为双极化(dual polarization,DP)模型,其中一个RC回路表示电池电化学极化,另一个RC回路表示电池浓差极化。然而,Thevenin模型无法考虑到负载电流随时间累计造成的开路电压变化以及电池自放电等问题。

相比于1阶Thevenin模型,PNGV模型在回路中增加一个电容来描述开路电压随电流积分的变化。

GNL模型融合了上述3种模型的优点,与电池内部结构最为相似,既能反映电池欧姆极化、电化学极化、浓差极化过程,也能解决开路电压受负载电流积分影响及电池自放电问题,适用范围广,然而模型复杂性与计算量也同时增加。

基于开路电压-SOC模型的估算方法也可估算锂离子电池SOC。目前,主要模型[22]有Shepherd模型(式(3))、Unnewehr universal模型(式(4))、Nernst模型(式(5))及复合模型(式(6)):

Uk=E0-Rik-K0/SOCk
Uk=E0-Rik-K1SOCk
Uk=E0-Rik+K2ln(SOCk)
Uk=E0-Rik-K0/SOCk-K1SOCk+
K2ln(SOCk)+K3ln(1-SOCk)

式中:Ukk时刻电池的端电压;ikk时刻电流;E0为电池充满电后的开路电压;R为电池内阻;SOCkk时刻电池的SOC;K0K1K2K3为待拟合参数。

基于外特性模型估算SOC时,通常将系统离散化,SOC作为系统状态,通过滤波器及其衍生算法对基于安时积分法的SOC进行估计。

以一阶Thevenin等效电路为例,如图4所示,离散化后的状态方程和输出方程分别如式(7)、(8)所示:

U1,kSOCk=exp(-TsR1C1)001U1,k-1SOCk-1+R1[1-exp(-TsR1C1)]-TsQIIk-1+w1,k-1w2,k-1
[Uk]=Uoc(SOCk)-U1,k-R0Ik+vk

式中:U1,kk时刻电池极化电容两端的电压;Ts为采样时间;wkvk 分别为系统噪声和观测噪声,它们是均值为零、协方差分别为 QR 的高斯白噪声;Uoc (SOCk)是开路电压Uoc关于SOC的函数,可通过对OCV-SOC曲线拟合得到;R1, C1分别为电池的极化内阻与极化电容;R0为电池的欧姆内阻;QI 为当前电流I下的实际总容量;Ik为电池电流。

图4

图4   电池一阶Thevenin等效电路

Fig. 4   1st order Thevenin equivalent circuit of battery


常用的滤波器包括卡尔曼滤波器(Kalman filter,KF)、粒子滤波器(particle filter,PF)以及H无穷滤波器(H infinite filter,HIF)等。

KF可以利用输出数据不断对系统状态变量进行修正,并给出状态量下一时刻的最优估计[23]。KF能够较好地抵抗噪声干扰并对初始值依赖较低,因此被广泛用于电池SOC研究。

由于锂离子电池为非线性系统,因此用扩展卡尔曼滤波(extended Kalman filter,EKF)对SOC进行估算[24],该方法通过在工作点处进行泰勒展开来解决系统非线性带来的问题。

式(7)与式(8)可以看出,EKF的误差来源于以下3点:

1)在工作点处对非线性系统进行泰勒展开时仅取了一阶项,忽略了高阶项;

2)噪声wkvk 及其协方差 QR 为常量,不动态变化;

3)R0R1C1电池模型参数不准确,将带来较大误差。

对于问题3),EKF高度依赖电池模型为其固有弊端,仅能通过提升模型或参数辨识精度解决。目前已有研究主要围绕问题1)、2)。针对问题1),有学者使用无迹卡尔曼滤波(unscented Kalman filter,UKF)来估算锂离子电池SOC[25],该方法通过无损变换使非线性系统方程适用于线性假设下的标准卡尔曼体系,消除了EKF中利用非线性函数泰勒展开的一阶偏导部分产生的较大误差。然而,该方法要精确获得系统过程噪声和观测噪声的统计特性。另外,由于其计算过程均为矩阵运算,当系统中存在电压、电流的剧烈波动,或因计算机字长效应会使其矩阵无法保证严格的正定性,导致状态估计发散,估算不稳定[26],运算负担较大。针对UKF不稳定的问题,部分学者提出了平方根无迹卡尔曼滤波(square root unscented Kalman filter,SR-UKF),利用 Cholesky 分解因子更新和矩阵 QR 分解保证协方差矩阵的半正定性,增加了数字稳定性[27]。然而,问题2)依然存在。

针对问题2),文献[28]提出了自适应扩展卡尔曼滤波(adaptive extended Kalman filter,AEKF)法,AEKF在EKF的基础上,针对协方差矩阵 QR 不可知导致滤波发散的问题,在EKF的基本原理中添加一个遗忘因子,通过观测值修正误差的协方差,通过动态变化 QR 提高其收敛速度。然而,AEKF未考虑到模型及方程参数变化,遗忘因子固定也会带来误差。

PF的思想基于蒙特卡洛方法,利用粒子集来表示概率,可以用在任何形式的状态空间模型上。相比于KF,PF不对系统做线性假设和后验概率的高斯假设,是一种非线性、非高斯的滤波方法。文献[29]使用PF进行磷酸铁锂离子电池SOC估算,结果显示,其能较好地描述非线性系统的外部特性,显著提升SOC的预测精度,然而容易出现粒子退化问题。文献[30]为解决粒子匮乏、噪声扰动等问题,提出一种改进的估计算法,即无迹粒子滤波(unscented particle filter,UPF),以实现SOC的精确估计。然而,UPF对硬件设备的计算能力要求较高。

HIF法是以EKF为基础进行改进的一种算法,在HIF中, QR 是根据wkvk 的先验知识来设计的参数,相比于EKF与PF,能够更好地容忍模型不精确性和噪声不确定性[31-32]。文献[33]采用HIF算法获得了较高精度和鲁棒性的SOC估计结果。文献[34]采用双HIF算法来进行SOC估计,可以将估计误差稳定在2%以内。大部分HIF算法都能达到较高的精度,但是由于其本身的鲁棒性特点,仍然存在对系统状态和模型不确定性突变的不敏感问题。文献[35]提出基于HIF的非线性观测器估计锂离子电池SOC,实验结果表明,针对不同的工况,该算法可以抑制模型误差,但该算法对模型参数变化的响应较慢。

与滤波器类似,基于观测器方法也可通过计算系统误差来实时观测模型状态[36]。其中,滑模观测器是一种闭环的状态观测器,输出变量y提供对观测器系统的校正作用。滑膜观测器由于其闭环特点,鲁棒性较强,对电池模型结构和参数扰动的敏感性不高[37],不需要预知噪声的先验信息[38],且其估计精度与PF相近。文献[39]提出了一种基于改进滑模观测器的锂离子电池SOC估算方法,该方法继承了滑模观测器良好的鲁棒性。1.3.2 基于电化学模型的SOC估算方法

虽然外特性模型计算简单,然而由于无法反映电池内部机理,所以无法完全映射电池内部机理变化造成的状态变化。锂离子电池电化学模型能深入描述电池内部的微观反应,具有更明确的物理含义。电池电化学模型主要分为3类:准二维(pseudo two-dimensional,P2D)模型[40] 、单粒子(single particle,SP)模型、简化P2D模型。3种模型对比如表1所示。

P2D模型将锂电池等效为由无数球型固相颗粒组成的电极(正极和负极)、隔膜及电解液组成的结构,通过一系列偏微分方程(partial differential equation,PDE)描述电池内部动态机制,可以进行精确的电池状态估计并具有通用性和可扩展性,适用于不同材料体系的电池,可以发展和延伸为更复杂的多场耦合模型。然而对于复杂模型,除了参数过多外,PDE也较难找到解析解[8]

单粒子模型是最简单的锂电池电化学模型,由P2D模型简化而来。SP模型采用2个球型颗粒分别表示电池的正极和负极,假设锂离子的嵌入脱出过程发生在球型颗粒上,且认为电解液的浓度及其内部电势恒定不变。单粒子模型结构简单、计算量小,然而在大倍率充放电条件下模型假设不成立,因此将带来较大误差。

由于P2D模型控制方程过于复杂,而单粒子模型的精度较差,许多学者针对不同的应用场景,对P2D模型采用不同的简化方式来保证对应场景的计算精度并降低计算量。现有的简化方式主要包括几何结构简化、固液相扩散过程简化以及通过数学算法进行变换的简化。例如,文献[41]基于多孔电极理论和浓溶液理论建立了数学方程,描述动力电池在充放电过程中其内部的物理、化学行为,并使用有限分析方法对PDE进行了网格化和离散化,使其降阶为常微分方程。但简化模型无法解决P2D参数过多的固有问题,且会在不同程度上降低模型精度,如何平衡计算量与模型精度仍然值得思考[42-45]

在基于电化学模型计算SOC时,不同于式(1),电化学机理模型(如P2D模型和SP模型)的SOC分为表面SOC和平均SOC[46],根据电化学理论可分别表示为:

SOCsurf=θs,i-θs0%θs100%-θs0%
SOCbulk=θs,i¯-θs0%θs100%-θs0%

式中:SOCsurfSOCbulk分别为表面SOC和平均SOC;θs,iθs,i¯分别为电极利用率和平均电极利用率,θs,i¯为固相锂离子浓度与最大固相锂离子浓度的比值;θs0%θs100%分别为SOC为0%和100%时的电极利用率。

与基于外特性模型计算SOC类似,通过滤波器或观测器可对电化学模型的SOC进行估算。

1.4 数据驱动法

电池参数与SOC之间的关系复杂且非线性,用传统数学方法建立模型很困难,且可靠性低[47]。基于数据驱动的方法不依赖电池的数学模型,可直接依靠系统输入与输出间的映射关系估算电池SOC。目前,使用较为广泛的数据驱动法包括神经网络及其改进算法、回归分析法及其改进算法等。

1.4.1 神经网络及其改进算法

基于神经网络的SOC估算方法是以电池运行数据(如电压、电流等参数)作为输入,以SOC作为输出结果,通过样本数据对系统进行训练,以此来寻找各参数之间的映射关系[48]

反向传播(back propagation,BP)神经网络是典型的神经网络算法,其网络结构简单,具有较强的非线性映射能力。文献[49]对电池荷电状态的影响因素进行了归纳,提出了基于BP神经网络的动力电池荷电状态估计方法。然而BP神经网络容易陷入局部最优;另外,网络结构选择不一,容易出现不收敛情况。

循环神经网络(recurrent neural network,RNN)是一种用于处理序列数据的神经网络,对于SOC等时序数据具有较好的估算效果[50]。RNN以序列数据为输入,在序列的演进方向进行递归且所有循环节点按链式连接的递归神经网络,但其在训练时,会出现“梯度消失”和“梯度爆炸”的现象。为了解决这2个问题,一些学者提出了长短期记忆(long short-term memory,LSTM)神经网络[51-53]、门控循环单元(gated recurrent unit,GRU)神经网络[54-55]以及双向长短期记忆神经网络(Bi-LSTM)[56]等。LSTM解决长序列训练过程中的梯度消失和梯度爆炸问题,相比于普通的RNN,LSTM能够在更长的序列中有更好的表现。GRU是LSTM的改进,其精度与LSTM相当,但参数更少,计算速度更快。

然而所有神经网络及其衍生方法都有3方面缺点:1)需采集大量数据,不利于在线实时估计;2)训练结果过于依赖样本质量;3)不涉及电池模型构建,易出现过拟合问题。

1.4.2 回归分析法及其改进算法

回归分析法指利用数据统计原理,对大量统计数据进行数学处理,并确定因变量与某些自变量的相关关系,建立一个相关性较好的回归方程,并加以外推,用于预测今后因变量变化的分析方法。

支持向量机(support vector machine,SVM)是一种使用分类与回归分析技术来处理数据的算法[57]。该方法在高维模式识别、非线性回归等问题中取得了较好效果。但当样本规模扩增到一定程度时,SVM优化所带来的复杂度会显著提升,同时模型精度也会有所下降[58-59]。针对上述问题,文献[58]提出了一种最小二乘SVM,将标准SVM的学习问题转化为解线性方程组问题,变量更少、运算量更小,具有更快的求解速度和更好的鲁棒性。

1.5 融合法

由于各模型法与各数据驱动法均有其优缺点,因此,部分学者采用多类方法融合估算锂离子电池SOC,优势互补。融合类型包括模型法与数据驱动法融合、不同数据驱动法融合等。文献[60]提出了注意力机制、卷积神经网络(convolutional neural networks,CNN)和LSTM的融合模型,将当前时刻的SOC与多个历史时刻的锂电池放电数据建立映射关系,提升了SOC的估算精度。文献[61]基于Thevenin等效电路模型,同时结合神经网络来分析开路电压和SOC之间的非线性关系,并使用改进的UKF来估算锂离子电池SOC,相比于普通UKF精度更高。

1.6 各方法优缺点比较

综合分析上述锂离子电池SOC估算方法,常见锂离子电池SOC估算方法的优缺点比较如表2所示。

表2   常见锂离子电池 SOC 估算方法的优缺点比较

Tab. 2  Comparison of advantages and disadvantages in common SOC estimation methods for lithium-ion batteries

方法分类优点缺点
实验法安时积分法不需要考虑电池内部机理,操作简单易产生累积误差,对初值、传感器精度要求高
开路电压法可用于各种电池,操作简单不能在线实时计算SOC
模型法基本模型外特性模型计算简单,实用性强精确度较差
内特性模型能反映电池内部特性模型复杂、计算量大
状态估计方法KF法

收敛速度快,对噪声的抑制能力强;

对初值敏感度较低

系统噪声不确定;

对模型精确度要求较高

PF法鲁棒性强,对模型精确度要求不高

容易出现粒子退化;

计算量大

数据驱动法神经网络法不依赖高精度电池模型

容易梯度消失、陷入局部最优;

计算时间长;

容易过拟合,泛化能力差

回归分析法在高维模式识别、非线性回归等问题中能取得较好效果仅适用于规模较小的数据样本
融合法估算结果的精度与可靠性较高复杂性高,计算量大

新窗口打开| 下载CSV


2 SOH估计

SOH由随电池老化而改变的电池参数表征。其中可用容量定义的SOH应用最为广泛[62],如式(11)所示,容量随电池老化呈下降趋势。

SOHc=CactCini×100%

式中:SOHc为用容量表征的SOH;Cact为当前实际可用容量;Cini为电池初始容量。一般电池容量衰退至初始容量的80%时寿命终止[63]

另一常用指标为电池内阻,其随电池老化不断变大,其SOH计算方法为

SOH=REOL-RCREOL-RN×100%

式中:REOL为电池寿命终止时的内阻;RC为电池当前内阻;RN为电池初始内阻。

另外,也可以用电量、剩余循环来定义电池SOH。

SOH计算方法分为基于实验的估计方法[64]、基于模型的估计方法与基于数据驱动的估计方法3类。由于SOH一般通过容量或内阻定义,因此通过实验测量电池剩余最大可用容量与内阻即可计算电池SOH。对于模型法,由于SOH也为一种电池状态,因此可用与SOC估计类似的方法来估计电池SOH[65-68]。数据驱动法也基本一致[69-70],此处不再赘述。

3 RUL预测

3.1 模型分类

剩余寿命是指在一定的充放电条件下,电池的最大可用容量衰减到某一规定的失效阈值所需要经历的循环周期数。

RUL预测的主流方法主要分为模型法、数据驱动法与融合法3类,如图5所示。

图5

图5   锂电池RUL预测方法分类

Fig. 5   Classification of lithium-ion battery RUL prediction methods


3.2 模型法

根据建模机理不同,模型法又可分为经验模型、半经验模型和电化学模型。

3.2.1 经验模型与半经验模型

电池经验退化模型认为电池的容量衰减遵循某种固有的数学关系,通常需要采用不同的函数形式对电池的容量衰减轨迹进行拟合,选择拟合效果最佳的函数作为寿命经验模型。

常用作电池寿命经验模型的函数形式有:单指数模型(式(13))、双指数模型(式(14))、线性模型(式(15))、多项式模型(式(16))、Verhulst模型(式(17))等。

Cmax=a1exp(a2n)+a3
Cmax=b1exp(b2n)+b3exp(b4n)
Cmax=c1n+c2
Cmax=d1n2+d2n+d3
Cmax=e1/e21+[e1/(e2C0)-1]exp(e1n)

式中:n为等效循环次数;Cmax为第n次循环时的最大可用容量;其他参数均为模型的待定系数。

经验模型计算简单、计算量少,适用于计算资源受限且对精度要求不高的场景。根据电池历史容量数据与所选经验模型对历史数据进行拟合,获得相关参数,将规定的容量失效阈值代入寿命经验模型,即可完成电池RUL的求解与预测。经验拟合法简单易实现,然而参数缺乏物理意义,泛化能力较弱。

根据老化机制建立的半经验模型可以考虑到不同的使用条件对电池老化性能的影响。针对影响电池老化的应力因子[71],建立基于Arrhenius公式(式(18))、逆幂律公式[72-73](式(19))和双指数公式等的应力模型。

S(V)=Aexp[f(V)]
S(V)=1BVm

式中:S(V)为容量衰退率;V为应力因子;ABm为待拟合参数;f(V)为关于V的函数。

目前常用的应力因子包括:

1)电池参数,如平均SOC[74]等;

2)运行工况,如充放电倍率、充放电截止电压[75]、放电深度(depth of discharge,DOD)[76-77]、安时吞吐量等;

3)运行环境,如温度[78]等。

通过将不同应力因子的衰退率耦合即可获取综合容量衰退率。将综合衰退率代入电池老化的半经验模型公式中即可计算RUL。文献[79]在双指数公式基础上建立了三参数容量衰退模型,结果表明该模型比双指数公式预测效果更好。文献[80]考虑到LFP电池在不同DOD下循环时放电量的不同,建立了容量关于温度、倍率以及安时吞吐量的半经验模型。除了温度与倍率外,文献[81]还考虑了截止电压对LFP电池容量与内阻的影响,同时探究了双影响因子组合对电池老化的耦合作用。文献[82]基于固体电解质界面膜的形成机理,建立了考虑平均SOC、DOD等应力因子的容量衰退模型。

然而当电池运行工况剧烈变化时,考虑应力因子的半经验模型不再适用,且大部分研究均针对电池容量>80%时的老化特性,对容量<80%的情况罕有研究,而固定的公式难以适应电池全生命周期的RUL预测[83]

3.2.2 电化学模型

电化学模型根据电池内部的物理和化学反应,推导出与机理相关的电池性能衰退机制,如锂离子损失、活性物质损失和电导率损失等。然而,模型参数一般难以测量,动态准确度较差。同时,电池退化特征及参数多[84]。文献[68]提出的与电池老化相关的电化学模型参数超过15个。因此,基于电化学模型的RUL预测方法难以实际应用。

3.3 数据驱动法

数据驱动法直接通过历史数据挖掘锂离子电池的劣化信息和健康状态的演化规律,不需要建立明确的模型公式。基于数据驱动的RUL预测方法主要包含直接数据驱动法与间接数据驱动法2种。

3.3.1 直接数据驱动法

直接数据驱动法(时序预测法)基于容量衰退的变化趋势,运用时间序列的发展规律推测未来的发展趋势。

现有的方法同样包括神经网络、回归算法以及其他方法,比如人工神经网络(artificial neural network,ANN)、自回归(autoregressive,AR)、高斯过程回归(Gaussian process regression) [85-86]等。文献[87]利用粒子群优化算法改进的AR模型进行在线预测。AR模型的计算简单,但预测结果没有不确定性结果表达式。文献[88]提出了基于差分整合移动平均自回归(autoregressive integrated moving average,ARIMA)模型的RUL预测方法,然而ARIMA模型要求时序数据的平稳性,对电池运行工况有较高要求。文献[89]使用动态递归神经网络(dynamically driven recurrent network,DDRN)来降低网络结构的复杂性,提升算法鲁棒性,然而DDRN容易出现梯度消失的问题。除了数据驱动法本身的问题,直接数据驱动法在RUL预测方面还存在以下问题:

1)仅能预测容量衰退整体趋势,对于局部容量回生预测能力较差;

2)由于电池不同衰退阶段曲线特征不同,因此直接数据驱动法仅在短期内有较好预测效果;

3)由于不涉及到电池模型,因此容易出现过拟合问题。

3.3.2 间接数据驱动法

间接数据驱动法通过提取能够表征电池老化程度的健康因子(health factor,HF),将其作为特征来预测电池RUL。相比于直接数据驱动法,间接数据驱动法对于局部曲线波动(如容量回生效应)有较好的预测效果。

本文将间接数据驱动法提取的电池健康因子分为以下3类:

1)一次特征。指直接从曲线中提取的特征,比如充放电电流、电压、温度曲线某段时间变化量或某变化量所需时间。文献[90]提取了恒流(constant current,CC)充电时间与恒压(constant voltage,CV)充电时间作为HF。文献[91]选择放电过程中相同时间区间内的电压变化与放电过程中相同温度变化所需时间来预测电池RUL。文献[92]提取了放电过程中电压从3.9 V下降至3.5 V的时间及温度上升至最大值所需时间。文献[93]提出了15个和电池充放电过程中电流、电压、温度曲线相关的特征。

2)二次特征。指需要做积分等二次处理的特征,如dQ/dV等。文献[94]提出将dQ/dV与dV/dQ作为HF。文献[95]提出可将放电过程电压特性曲线初始最大斜率、CV充电过程中电流曲线的最大斜率、电流曲线与横轴围成面积作为HF。

3)其他。文献[96]使用了一种放电电压的小波包能量熵作为HF。获取HF后,基于Pearson系数、Spearman系数、灰度关联分析等相关性分析方法,对HF与容量的相关性进行分析,选取相关性满足一定标准的HF或者基于主成分分析(principal component analysis,PCA)对众多HF进行降维,作为数据驱动模型的特征输入,即可预测RUL[97-98]

3.4 融合法

第一类融合类算法是模型和数据驱动法融合。文献[99]提出了一种基于支持向量回归和无迹粒子滤波融合的算法,使用支持向量回归在重采样阶段获取重新赋权的粒子,解决了粒子贫化的问题,提高了预测性能。文献[100]使用神经网络来分析OCV和SOC之间的非线性关系,并使用改进UKF来估算锂离子电池SOC,结果表明相比于单一UKF方法,该方法的估算精度更高。

第二类融合型算法结合多种不同的数据驱动方法,通过加权或其他融合方式,提高预测结果的稳定性。例如,文献[101]根据电池运行模式将OCV-SOC曲线划分为不同区间,同时结合ANN 及模糊逻辑数据信息处理技术实时修正模型参数,进而取得了较好的SOC估算效果。融合方法能够较好地提升寿命预测的性能,但是目前仍存在计算复杂度高、不确定性融合等挑战。常见锂离子电池RUL预测方法的优缺点比较如表3所示。

表3   常见锂离子电池RUL预测方法的优缺点比较

Tab. 3  Comparison of advantages and disadvantages in common RUL prediction methods for lithium-ion batteries

方法分类优点缺点
模型法经验模型计算简单精度低,不能考虑运行工况、环境的影响
半经验模型能反映运行工况、环境的影响工况复杂时不适用;精度低
电化学模型能反映电池内部复杂机理参数过多,计算量大
数据驱动法时序预测法不依赖电池模型

易出现过拟合等问题;计算量大;

RUL局部变化无法反映

间接数据驱动法与电池特性相关,RUL局部变化预测效果佳计算量大
融合法估算结果的精度与可靠性较高复杂性高,计算量大

新窗口打开| 下载CSV


4 结论

重点研究了近年来用于锂离子电池状态评估与RUL预测的技术、算法和模型,比较了各类预测方法的优缺点。锂离子电池实际运行工况、环境变化较大,且自身为高度复杂的动态、非线性电化学系统,这使得现有的锂离子电池状态评估及RUL预测方法在实际应用中存在以下问题:

1)已有SOC估算方法工程应用能力差。实验法难以在电池运行过程中估算SOC,模型法过于依赖电池模型精确性,导致应用受限。

2)已有RUL预测方法的泛化能力较差。对于RUL预测的经验模型与半经验模型,参数受工况、电池参数影响较大,因此泛化能力较差。对于数据驱动法,目前训练使用的数据均为固定工况下的运行数据,难以考虑复杂工况。另外,目前数据驱动法模型参数均为人工调整,因此用于其他电池模型与工况时易出现过拟合现象。

3)计算时间与精度难以平衡。实际系统中由于算力的限制,状态估计与剩余寿命预测的算法计算复杂,难以实现。另外,由于电池通常成组使用,若进行计算,计算量将成倍增长。

4)电池规模化成组后的状态评估与寿命预测研究较少。对于储能电站等规模化锂电池应用,目前仅有单体电池的相关研究,而电池成组后单体不一致性等因素将导致原有方法不再适用,目前针对电池模组级别的状态评估与寿命预测研究较少。

由以上分析可知,未来锂离子电池状态估计与RUL预测的研究方向为:

1)开发锂离子电池组等效模型,降低状态评估与RUL预测计算量;

2)开发基于融合型算法的状态估计与RUL预测方法,扬长补短,提升算法的泛化能力;

3)建立锂离子电池多物理场耦合模型,提升电池状态评估与RUL预测的精度。

参考文献

SARMAH S BKALITA PGARG Aet al

A review of state of health estimation of energy storage systems:challenges and possible solutions for futuristic applications of Li-ion battery packs in electric vehicles

[J].Journal of Electrochemical Energy Conversion,201916(4):040801doi:10.1115/1.4042987

[本文引用: 2]

KIM I S

A technique for estimating the state of health of lithium batteries through a dual-sliding-mode observer

[J].IEEE Transaction of Power Electronics,201025(4):1013-1022doi:10.1109/tpel.2009.2034966

[本文引用: 1]

SAHA BGOEBEL KCHRISTOPHERSEN J

Comparison of prognostic algorithms for estimating remaining useful life of batterie

[J].Transactions of the Institute of Measurement and Control,200931(3): 293-308doi:10.1177/0142331208092030

[本文引用: 1]

LIAO LKOTTIG F

Review of hybrid prognostics approaches for remaining useful life prediction of engineered systems,and an application to battery life prediction

[J].IEEE Transaction of Reliability,201463(1):191-207doi:10.1109/tr.2014.2299152

[本文引用: 1]

王义军左雪

锂离子电池荷电状态估算方法及其应用场景综述

[J].电力系统自动化,202246(14):193-207

[本文引用: 2]

WANG Y JZUO X

State of charge estimation methods and application scenarios of lithium ion batteries

[J].Power System Automation,202246(14):193-207

[本文引用: 2]

贺林胡敏康石琴

一种分阶段锂离子电池荷电状态估计算法

[J].电力电子技术,202054(2):8-11

[本文引用: 1]

HE LHU M KSHI Qet al

A staged state of charge estimation algorithm for lithium-ion batteries

[J].Power Electronic Technology,202054(2):8-11

[本文引用: 1]

武龙星庞辉晋佳敏

基于电化学模型的锂离子电池荷电状态估计方法综述

[J].电工技术学报,202237(7):1703-1725

[本文引用: 1]

WU L XPANG HJIN J Met al

A review of state of charge estimation methods for lithium ion batteries based on electrochemical models

[J].Journal of Electrical Technology,202237(7):1703-1725

[本文引用: 1]

巫春玲胡雯博孟锦豪

基于最大相关熵扩展卡尔曼滤波算法的锂离子电池荷电状态估计

[J].电工技术学报,202136(24):5165-5175

[本文引用: 2]

WU C LHU W BMENG J Het al

State of charge estimation of lithium ion battery based on maximum correlation entropy extended kalman filter algorithm

[J].Journal of Electrical Technology,202136(24):5165-5175

[本文引用: 2]

李超然肖飞樊亚翔

基于门控循环单元神经网络和Huber-M估计鲁棒卡尔曼滤波融合方法的锂离子电池荷电状态估算方法

[J].电工技术学报,202035(9):2051-2062doi:10.3390/en12091592

[本文引用: 1]

LI C RXIAO FFAN Y Xet al

State of charge estimation of lithium ion battery based on gated cyclic unit neural network and Huber-M estimation robust Kalman filter fusion method

[J].Journal of Electrical Technology,202035(9):2051-2062doi:10.3390/en12091592

[本文引用: 1]

王晓辉郑超张思义

融合算法在蓄电池 SOC 估算中的研究综述

[J].四川电力技术,202144(1):43-46

[本文引用: 1]

WANG X HZHENG CZHANG S Yet al

Summary of fusing algorithm research in estimation for state ofcharge of battery

[J].Sichuan Electric Power Technology,202144(1):43-46

[本文引用: 1]

李哲卢兰光欧阳明高

提高安时积分法估算电池SOC精度的方法比较

[J].清华大学学报(自然科学版),201050(8):1293-1296

[本文引用: 1]

LI ZLU L GOUYANG M G

Comparison of methods to improve the accuracy of battery SOC estimation by ampere hour integration

[J].Journal of Tsinghua University(Science and Technology),201050(8):1293-1296

[本文引用: 1]

罗勇祁朋伟黄欢

基于容量修正的安时积分SOC估算方法研究

[J].汽车工程,202042(5):681-687

[本文引用: 1]

LUO YQI P WHUANG Het al

Research on estimation method of ampere hour integration SOC based on capacity correction

[J].Automotive Engineering,202042(5):681-687

[本文引用: 1]

李昆赵理赵博阳

基于频繁项统计的流-安时积分SOC估计方法

[J].重庆理工大学学报(自然科学版),202236(3):19-27

[本文引用: 1]

LI KZHAO LZHAO B Yet al

Stream ampere hour integral SOC estimation method based on frequent item statistics

[J].Journal of Chongqing University of Science and Technology(Natural Science),202236(3):19-27

[本文引用: 1]

郭宝甫张鹏王卫星

基于OCV-SOC曲线簇的磷酸铁锂电池SOC估算研究

[J].电源技术,201943(7):1125-1128doi:10.3969/j.issn.1002-087X.2019.07.013

[本文引用: 1]

GUO B FZHANG PWANG W Xet al

Study on SOC estimation of lithium iron phosphate battery based on OCV-SOC curve cluster

[J].Power Technology,201943(7):1125-1128doi:10.3969/j.issn.1002-087X.2019.07.013

[本文引用: 1]

黄凯郭永芳李志刚

动力锂离子电池荷电状态估计综述

[J].电源技术,201842(9):1398-1401doi:10.3969/j.issn.1002-087X.2018.09.046

[本文引用: 2]

HUANG KGUO Y FLI Z G

State of charge estimation of power lithium ion batteries

[J].Power Technology,201842(9):1398-1401doi:10.3969/j.issn.1002-087X.2018.09.046

[本文引用: 2]

BLANKE HBOHLEN OBULLER Set al

Impedance measurements on lead-acid batteries for state-of-charge,state-of-health and cranking capability prognosis in electric and hybrid electric vehicles

[J].Journal of Power Sources,2005144(2):418-425doi:10.1016/j.jpowsour.2004.10.028

ZENATI ADESPREZ PRAZIK Het al

Impedance measurements combined with the fuzzy logic methodology to assess the SOC and SOH of lithium-ion cells

[C]//2010 IEEE Vehicle Power and Propulsion Conference(VPPC)Lille,FranceIEEE20101-6doi:10.1109/vppc.2010.5729069

[本文引用: 1]

曾求勇张鑫范兴明

电动汽车动力电池荷电状态估计方法探讨

[J].电测与仪表,201451(24):76-84doi:10.3969/j.issn.1001-1390.2014.24.015

[本文引用: 1]

ZENG Q YZHANG XFAN X M

Discussion on estimation method of SOC of electric vehicle power battery

[J].Electrical Measurement and Instrument,201451(24):76-84doi:10.3969/j.issn.1001-1390.2014.24.015

[本文引用: 1]

丁坚勇王伊宁胡志坚

基于智能代理分布式管理系统的电动汽车充放电策略

[J].智慧电力,202149(7):1-8doi:10.3969/j.issn.1673-7598.2021.07.002

[本文引用: 1]

DING J YWANG Y NHU Z Jet al

Electric vehicles charging and discharging strategy based on intelligent-agent distributed management system

[J].Smart Power,202149(7):1-8doi:10.3969/j.issn.1673-7598.2021.07.002

[本文引用: 1]

李建林肖珩

锂离子电池建模现状综述

[J].储能科学与技术[J].202211(2):697-703

[本文引用: 3]

LI J LXIAO Y

Overview of modeling status of lithium ion battery

[J].Energy Storage Science and Technology,202211(2):697-703

[本文引用: 3]

吴小慧张兴敢

锂电池二阶RC等效电路模型参数辨识

[J].南京大学学报(自然科学),202056(5):754-761

[本文引用: 1]

WU X HZHANG X G

Parameter identification of second order RC equivalent circuit model of lithium battery

[J].Journal of Nanjing University,202056(5):754-761

[本文引用: 1]

PARK J HKIM H GNHO E Cet al

Power conditioning system for a grid connected PV power generation using a Quasi-Z-source inverter

[J].IEEE Journal of Power Electronics,201010179-84doi:10.6113/jpe.2010.10.1.079

[本文引用: 1]

毛华夫万国春汪镭

基于卡尔曼滤波修正算法的电池SOC估算

[J].电源技术,201438(2):298-302doi:10.3969/j.issn.1002-087X.2014.02.032

[本文引用: 1]

MAO H FWAN G CWANG Let al

Estimation of battery SOC based on modified kalman filter algorithm

[J]. Power Technology,201438(2):298-302doi:10.3969/j.issn.1002-087X.2014.02.032

[本文引用: 1]

庞辉郭龙武龙星

考虑环境温度影响的锂离子电池改进双极化模型及其荷电状态估算

[J].电工技术学报,202136(10):2178-2189

[本文引用: 1]

PANG HGUO LWU L Xet al

Improved bipolarization model of lithium ion battery considering the effect of ambient temperature and its state of charge estimation

[J].Journal of Electrical Technology,202136(10):2178-2189

[本文引用: 1]

胡小军

基于无迹卡尔曼滤波的动力锂电池SOC估计与实现

[D].长沙中南大学2014

[本文引用: 1]

HU X J

SOC Estimation and implementation of power lithium battery based on traceless Kalman filter

[D].ChangshaCentral South University2014

[本文引用: 1]

孙冬陈息坤

基于离散滑模观测器的锂电池荷电状态估计

[J].中国电机工程学报,201535(1):185-191

[本文引用: 1]

SUN DCHEN X K

State of charge estimation of lithium battery based on discrete sliding mode observer

[J].Chinese Journal of Electrical Engineering,201535(1):185-191

[本文引用: 1]

费亚龙谢长君汤泽波

基于平方根无迹卡尔曼滤波的锂电池状态估计

[J].中国电机工程学报,201737(15):4514-4520

[本文引用: 1]

FEI Y LXIE C JTANG Z Bet al

State estimation of lithium battery based on square root unscented Kalman filter

[J].Chinese Journal of Electrical Engineering,201737(15):4514-4520

[本文引用: 1]

张頔马彦柏庆文

基于自适应卡尔曼滤波的锂离子电池SOC估计

[J].汽车技术,2011(8):42-45doi:10.3969/j.issn.1000-3703.2011.08.011

[本文引用: 1]

ZHANG DMA YBAI Q W

SOC estimation of lithium ion battery based on adaptive Kalman filter

[J].Automotive Technology,2011(8):42-45doi:10.3969/j.issn.1000-3703.2011.08.011

[本文引用: 1]

SCHWUNK SARMBRUSTER NSTRAUB Set al

Particle filter for state of charge and state of health estimation forlithium-iron phosphate batteries

[J].Journal of Power Sources,2013239705-710doi:10.1016/j.jpowsour.2012.10.058

[本文引用: 1]

XIE CFEI YZENG Cet al

State estimation of vehicle lithium ion battery based on traceless particle filter

[J].Journal of Electrical Technology,201833(17):3958-3964

[本文引用: 1]

陈息坤孙冬陈小虎

锂离子电池建模及其荷电状态鲁棒估计

[J].电工技术学报,201530(15):141-147doi:10.3969/j.issn.1000-6753.2015.15.016

[本文引用: 1]

CHEN X KSUN DCHEN X H

Modeling and robust state of charge estimation of lithium ion batteries

[J].Journal of Electrical Technology,201530(15):141-147doi:10.3969/j.issn.1000-6753.2015.15.016

[本文引用: 1]

LIU C ZZHU QLI L

A state of charge estimation method based on H-infinity observer for switched systems of lithium-ion nickel-manganese-cobalt batteries

[J].IEEE Transactions on Industrial Electronics,2017648128-8137doi:10.1109/tie.2017.2701766

[本文引用: 1]

CHEN CXIONG RSHEN W

A lithium-ion battery-in-the-loop approach to test and validate multiscale dual H infinity filters for state-of-charge and capacity estimation

[J].IEEE Transactions on Power Electronics,201833(1):332-342doi:10.1109/tpel.2017.2670081

[本文引用: 1]

LIU ZDANG X

A new method for state of charge and capacity estimation of lithium-ion battery based on dual strong tracking adaptive H infinity filter

[J].Mathematical Problems in Engineering,2018(1):1-18doi:10.1155/2018/5218205

[本文引用: 1]

ZHU QLI LHU X S

H-infinity-based nonlinear observer design for state of charge estimation of lithium-ion battery with polynomial parameters

[J].IEEE Transactions on Vehicular Technology,20171210853-10865doi:10.1109/tvt.2017.2723522

[本文引用: 1]

ZHENG YOUYANG M GHAN Xet al

Investigating the error sources of the online state of charge estimation methods for lithium-ion batteries in electric vehicles

[J].Journal of Power Sources,2018377161-188doi:10.1016/j.jpowsour.2017.11.094

[本文引用: 1]

洪赢陈息坤

一种基于改进离散滑模观测器的锂电池SOC估计方法

[J].工业控制计算机,201831(8):67-68doi:10.3969/j.issn.1001-182X.2018.08.029

[本文引用: 1]

HONG YCHEN X K

A method for SOC estimation of lithium battery based on improved discrete sliding mode observer

[J].Industrial Control Computer,201831(8):67-68doi:10.3969/j.issn.1001-182X.2018.08.029

[本文引用: 1]

何洪文熊瑞

基于滑模观测器的锂离子动力电池荷电状态估计

[J].吉林大学学报(工学版),201141(3):623-628

[本文引用: 1]

HE H WXIONG R

State of charge estimation of lithium ion power battery based on sliding mode observer

[J].Journal of Jilin University(Engineering Edition),201141(3):623-628

[本文引用: 1]

杜嘉诚

基于滑模观测器的锂离子电池荷电状态与健康状态估计算法研究

[D].哈尔滨哈尔滨工业大学2018

[本文引用: 1]

DU J C

Research on estimation algorithm of state of charge and health of lithium ion battery based on sliding mode observer

[D].HarbinHarbin Institute of Technology2018

[本文引用: 1]

DOYLE MFULLER T FNEWMAN J

Modeling of galvanostatic charge and discharge of the lithium/polymer/insertion cell

[J].Journal of The Electrochemical Society,1993140(6):1526-1533doi:10.1149/1.2221597

[本文引用: 1]

李治润

锂离子动力电池电化学模型建模与老化状态识别研究

[D].北京北京理工大学2018

[本文引用: 1]

LI Z R

Study on electrochemical modeling and aging state identification of lithium ion power battery

[D].BeijingBeijing University of Technology2018

[本文引用: 1]

AHMED RSAYED M EARASARATNAM Iet al

Reduced-order electrochemical model parameters identification and state of charge estimation for healthy and aged Li-Ion batteries:part Ⅱ:aged battery model and state of charge estimation

[J].IEEE Journal of Emerging and Selected Topics in Power Electronics,20142(3):678-690doi:10.1109/jestpe.2014.2331062

[本文引用: 1]

ZOU CZHANG LHU Xet al

A review of fractional-order techniques applied to lithium-ion batteries,lead-acid batteries,and supercapacitors

[J].Journal of Power Sources,2018390286-296doi:10.1016/j.jpowsour.2018.04.033

HUSSEIN A A

Capacity fade estimation in electric vehicles Li-ion batteries using artificial neural networks

[J].IEEE Transactions on Industry Applications,201351(3):677-681

MOURA S JARGOMEDO F BKLEIN Ret al

Battery state estimation for a single particle model with electrolyte dynamics

[J].IEEE Transactions on Control Systems Technology,201725(2):453-468doi:10.1109/tcst.2016.2571663

[本文引用: 1]

SCHMIDT A PBITZER MIMRE Á Wet al

Experiment-driven electrochemical modeling and systematic parameterization for a lithium-ion battery cell

[J].Journal of Power Sources,2010195(15):5071-5080doi:10.1016/j.jpowsour.2010.02.029

[本文引用: 1]

尹安东张万兴赵韩

基于神经网络的磷酸铁锂电池SOC预测研究

[J].电子测量与仪器学报,201125(5):433-437doi:10.3724/sp.j.1187.2011.00433

[本文引用: 1]

YIN A DZHANG W XZHAO Het al

Study on SOC prediction of lithium iron phosphate battery based on neural network

[J].Journal of Electronic Measurement and Instrumentation,201125(5):433-437doi:10.3724/sp.j.1187.2011.00433

[本文引用: 1]

ZAHID TXU KLI W Met al

State of charge estimation for electric vehicle power battery using advanced machine learning algorithm under diversified drive cycles

[J].Energy,2018162871-882doi:10.1016/j.energy.2018.08.071

[本文引用: 1]

蔡信李波汪宏华

基于神经网络模型的动力电池SOC估计研究

[J].机电工程,201532(1):128-132

[本文引用: 1]

CAI XLI BWANG H Het al

Study on SOC estimation of power battery based on neural network model

[J].Electromechanical Engineering,201532(1):128-132

[本文引用: 1]

徐帅刘雨辰周飞

基于RNN的锂离子电池SOC估算研究进展

[J].电源技术,202145(2):263-269doi:10.3969/j.issn.1002-087X.2021.02.029

[本文引用: 1]

XU SLIU Y CZHOU F

Research progress of SOC estimation of lithium ion battery based on RNN

[J].Power Technology,202145(2):263-269doi:10.3969/j.issn.1002-087X.2021.02.029

[本文引用: 1]

明彤彤赵晶王晓磊

基于改进LSTM的脉冲大倍率工况下锂电池SOC估计

[J].电力系统保护与控制,202149(8):144-150doi:10.19783/j.cnki.pspc.200776

[本文引用: 1]

MING T TZHAO JWANG X Let al

SOC estimation of lithium battery under high pulse rate based on improved LSTM

[J].Power System Protection and Control,202149(8):144-150doi:10.19783/j.cnki.pspc.200776

[本文引用: 1]

XU C YSHEN J ZDU Xet al

An intrusion detection system using a deep neural network with gated recurrent units

[J].IEEE Access,2018648697-48707doi:10.1109/access.2018.2867564

郑永飞文怀兴韩昉

基于LSTM神经网络的动力电池SOC估算研究

[J].计算机应用与软件,202037(3):78-81doi:10.3969/j.issn.1000-386x.2020.03.014

[本文引用: 1]

ZHENG Y FWEN H XHAN Fet al

Study on SOC estimation of power battery based on LSTM neural network

[J].Computer Application and Software,202037(3):78-81doi:10.3969/j.issn.1000-386x.2020.03.014

[本文引用: 1]

李超然肖飞樊亚翔

基于门控循环单元神经网络和Huber-M估计鲁棒卡尔曼滤波融合方法的锂离子电池荷电状态估算方法

[J].电工技术学报,202035(9):2051-2062doi:10.3390/en12091592

[本文引用: 1]

LI C RXIAO FFAN Y Xet al

State of charge estimation of lithium ion battery based on gated cyclic unit neural network and Huber-M estimation robust Kalman filter fusion method

[J].Journal of Electrical Technology,202035(9):2051-2062doi:10.3390/en12091592

[本文引用: 1]

韩依彤

基于门控循环单元神经网络的锂离子电池宽温度SOC估计

[D].哈尔滨哈尔滨工业大学2021

[本文引用: 1]

HAN Y T

Wide temperature SOC estimation of lithium ion battery based on gated cyclic unit neural network

[D].HarbinHarbin Institute of Technology2021

[本文引用: 1]

朱元富贺文武李建兴

基于Bi-LSTM/Bi-GRU循环神经网络的锂电池SOC估计

[J].储能科学与技术,202110(3):1163-1176

[本文引用: 1]

ZHU Y FHE W WLI J Xet al

SOC estimation of lithium battery based on Bi-LSTM/Bi-GRU cyclic neural network

[J].Energy Storage Science and Technology,202110(3):1163-1176

[本文引用: 1]

骆秀江张兵黄细霞

基于SVM的锂电池SOC估算

[J].电源技术,201640(2):287-290doi:10.3969/j.issn.1002-087X.2016.02.016

[本文引用: 1]

LUO X JZHANG BHUANG X Xet al

Estimation of lithium battery SOC based on SVM

[J].Power Technology,201640(2):287-290doi:10.3969/j.issn.1002-087X.2016.02.016

[本文引用: 1]

党选举言理姜辉

基于在线LS-SVM的动力电池SOC估算方法研究

[J].电源技术,201741(5):752-756doi:10.3969/j.issn.1002-087X.2017.05.028

[本文引用: 2]

DANG X JYAN LJIANG Het al

Research on SOC estimation method of power battery based on online LS-SVM

[J].Power Technology,201741(5):752-756doi:10.3969/j.issn.1002-087X.2017.05.028

[本文引用: 2]

鲍颜红冯长有任先成

基于支持向量机的在线暂态稳定故障筛选

[J].电力系统自动化,201943(22):52-58doi:10.7500/AEPS20190507005

[本文引用: 1]

PAO Y HFENG C YREN X Cet al

On-line transient stability fault screening based on support vector machine

[J].Power System Automation,201943(22):52-58. doi:10.7500/AEPS20190507005

[本文引用: 1]

张帅涛蒋品群宋树祥

基于注意力机制和CNN-LSTM融合模型的锂电池SOC预测

[J/OL].电源学报:1-15[2022-04-15]..

[本文引用: 1]

ZHANG S TJIANG P QSONG S Xet al

SOC prediction of lithium battery based on attention mechanism and CNN-LSTM fusion model

[J/OL].Journal of Power Supply:1-15[2022-04-15]..

[本文引用: 1]

李荣波陈勇

基于AFFDRLS-AHIF 对动力锂离子电池单体SOC估计

[J].北京交通大学学报,202044(2):129-135

[本文引用: 1]

LI R BCHEN Y

SOC estimation of power lithium ion battery based on AFFDRLS-AHIF

[J].Journal of Beijing Jiaotong University,202044(2):129-135

[本文引用: 1]

REMMLINGER JBUCHHOLZ MMEILER Met al

State-of-health monitoring of lithiumion batteries in electric vehicles by on-board internal resistance estimation

[J].Journal of Power Sources,2011196(12):5357-5363doi:10.1016/j.jpowsour.2010.08.035

[本文引用: 1]

桂强史一炜周云

考虑储能动态运行特性的充电站光储容量优化配置模型

[J].电力建设,202142(5):90-99doi:10.12204/j.issn.1000-7229.2021.05.010

[本文引用: 1]

GUI QSHI Y WZHOU Yet al

Optimal configuration model of photovoltaic and energy storage capacity of charging station considering battery dynamic characteristics

[J].Electric Power Construction,202142(5):90-99doi:10.12204/j.issn.1000-7229.2021.05.010

[本文引用: 1]

董明范文杰刘王泽宇

基于特征频率阻抗的锂离子电池健康状态评估

[J/OL].中国电机工程学报:1-11[2022-04-15].DOI:10.13334/j.0258-8013.pcsee.212036.

[本文引用: 1]

DONG MFAN W JLIU W Z Yet al

State of health assessment of lithium ion battery based on characteristic frequency impedance

[J/OL].Chinese Journal of Electrical Engineering:1-11[2022-04-15].DOI:10.13334/j.0258-8013.pcsee.212036.

[本文引用: 1]

TOPAN P ARAMADAN M NFATHONI Get al

State of charge (SOC) and state of health (SOH) estimation on lithium polymer battery via Kalman filter

[C]//2016 2nd International Conference on Science and Technology-Computer (ICST)Yogyakarta,IndonesiaIEEE201693-96doi:10.1109/icstc.2016.7877354

[本文引用: 1]

李沂洹李慷余渐

锂离子电池荷电状态与健康状态估计方法

[J].发电技术,202142(5):537-546doi:10.12096/j.2096-4528.pgt.21074

LI Y HLI KYU J

Estimation approaches for states of charge and health of lithium-ion battery

[J].Power Generation Technology,202142(5):537-546doi:10.12096/j.2096-4528.pgt.21074

高仁璟吕治强赵帅

基于电化学模型的锂离子电池健康状态估算

[J].北京理工大学学报,202242(8):791-797

GAO R J Z QZHAO Set al

State of health estimation of lithium ion battery based on electrochemical model

[J].Journal of Beijing University of Technology,202242(8):791-797

黄奂奇

基于电化学热耦合模型的锂离子电池老化状态估计

[D].哈尔滨哈尔滨工业大学2021

[本文引用: 2]

HUANG H Q

Aging state estimation of lithium ion battery based on electrochemical thermal coupling model

[D].HarbinHarbin Institute of Technology2021

[本文引用: 2]

LEE J HLEE I S

Online estimation algorithm of SOC and SOH using neural network for lithium battery

[C]//2021 IEEE 3rd Eurasia Conference on IOT,Communication and Engineering(ECICE)Taiwan,ChinaIEEE2021568-571doi:10.1109/ecice52819.2021.9645632

[本文引用: 1]

LEE J HKIM H SLEE I S

Deep neural network based SOH monitoring of battery module

[C]//2019 IEEE Eurasia Conference on IOT,Communication and Engineering (ECICE)Yunlin,ChinaIEEE201914-16doi:10.1109/ecice47484.2019.8942728

[本文引用: 1]

祝庆伟俞小莉吴启超

高能量密度锂离子电池老化半经验模型

[J].储能科学与技术,202211(7):2324-2331

[本文引用: 1]

ZHU Q WYU X LWU Q Cet al

Semi empirical aging model of high energy density lithium ion battery

[J].Energy Storage Science and Technology,202211(7):2324-2331

[本文引用: 1]

ZHANG Z HAccelerated life testing and statistical analysis[M].BeijingBeijing University of Technology Press2002

[本文引用: 1]

MAO S SWANG L LAccelerated life testing[M].BeijingScience Press2000

[本文引用: 1]

XU B LOUDALOV AULBIG Aet al

Modeling of lithium-ion battery degradation for cell life assessment

[J].IEEE Transactions on Smart Grid,20189(2):1131-1140doi:10.1109/tsg.2016.2578950

[本文引用: 1]

LI ZLU L GOUYANG M Get al

Modeling the capacity degradation of LiFePO4 graphite batteries based on stress coupling analysis

[J].Journal of Power Sources,20111969757-9766doi:10.1016/j.jpowsour.2011.07.080

[本文引用: 1]

MILLNER A

Modeling lithium ion battery degradation in electric vehicles

[C]//2010 IEEE Conference on Innovative Technologies for an Efficient and Reliable Electricity Supply (CITRES)IEEE2010349-356doi:10.1109/citres.2010.5619782

[本文引用: 1]

DROUILHET SJOHNSON B L

A battery life prediction method for hybrid power applications

[C]//35th Aerospace Sciences Meeting and ExhibitAIAA1997948-956doi:10.2514/6.1997-948

[本文引用: 1]

MADELEINE EJOCHEN BGERSCHLER J Vet al

Development of a lifetime prediction model for lithium-ion batteries based on extended accelerated aging test data

[J].Journal of Power Sources,2012215248-257doi:10.1016/j.jpowsour.2012.05.012

[本文引用: 1]

WANG DMIAO QPECHT M

Prognostics of lithium-ion batteries based on relevance vectors and a conditional three-parameter capacity degradation model

[J].Journal of Power Source,2013239253-264doi:10.1016/j.jpowsour.2013.03.129

[本文引用: 1]

WANG JLIU PHICKS-GARNER Jet al

Cycle-life model for graphite-LiFePO4 cells

[J].Journal of Power Source,2010196(8):3942-3948doi:10.1016/j.jpowsour.2010.11.134

[本文引用: 1]

LI ZLU L GOUYANG M Get al

Modeling the capacity degradation of LiFePO4/graphite batteries based on stress coupling analysis

[J].Journal of Power Source,20111969757-9766doi:10.1016/j.jpowsour.2011.07.080

[本文引用: 1]

XU BOUDALOV AULBIG Aet al

Modeling of lithium-ion battery degradation for cell life assessment

[J].IEEE Transactions on Smart Grid,20189(2):1131-1140doi:10.1109/tsg.2016.2578950

[本文引用: 1]

CHENG LWAN YZHOU Yet al

Operational reliability modeling and assessment of battery energy storage based on lithium-ion battery lifetime degradation

[J].Journal of Modern Power Systems and Clean Energy,20219(3):124-130

[本文引用: 1]

THOMAS KNEWMAN JDA Ret alMathematical modeling of lithium batteries[M].New YorkKluwer Academic /Plenum Publishers2002345-392doi:10.1007/0-306-47508-1_13

[本文引用: 1]

HU JWANG J

Short-term wind speed prediction using empirical wavelet transform and Gaussian process regression

[J].Energy,2015931456-1466doi:10.1016/j.energy.2015.10.041

[本文引用: 1]

SAHINOGLU G OPAJOVIC MSAHINOGLU Zet al

Battery state-of-charge estimation based on regular/recurrent gaussian process regression

[J].IEEE Transactions on Industrial Electronics,201865(5): 4311-4321doi:10.1109/tie.2017.2764869

[本文引用: 1]

LONG BXIAN WJIANG Let al

An improved autoregressive model by particle swarm optimization for prognostics of lithium-ion batteries

[J].Microelectronics Reliability,201353821-831doi:10.1016/j.microrel.2013.01.006

[本文引用: 1]

ZHOU YHUANG M

Lithium-ion batteries remaining useful life prediction based on a mixture of empirical mode decomposition and ARIMA model

[J].Microelectronics Reliability,201665265-273doi:10.1016/j.microrel.2016.07.151

[本文引用: 1]

CHAOUI HIBE-EKEOCHA C C

State of charge and state of health estimation for lithium batteries using recurrent neural networks

[J].IEEE Transactions on Vehicular Technology,201766(10):8773-8783doi:10.1109/tvt.2017.2715333

[本文引用: 1]

WILLIARD NHE WOSTERMAN Met al

Comparative analysis of features for determining state of health in lithium-ion batteries

[J].International Journal of Prognostics & Health Management,20134(1):1-7

[本文引用: 1]

MA QWANG YYANG Wet al

A novel health index for battery RUL degradation modeling and prognostics

[C]//2019 IEEE 8th Data Driven Control and Learning Systems Conference (DDCLS)Waltham,MA,USAIEEE20191077-1081doi:10.1109/ddcls.2019.8909006

[本文引用: 1]

JIA JLIANG JSHI Yet al

SOH and RUL prediction of lithium-ion batteries based on gaussian process regression with indirect health indicators

[J].Energies,202013(2):375-383doi:10.3390/en13020375

[本文引用: 1]

REN LZHAO LHONG Set al

Remaining useful life prediction for lithium-ion battery:a deep learning approach

[J].IEEE Access,2018650587-50598doi:10.1109/access.2018.2858856

[本文引用: 1]

LIU D TSONG Y CLI Let al

On-line life cycle health assessment for lithium-ion battery in electric vehicles

[J].Journal of Cleaner Production,20181991050-1065doi:10.1016/j.jclepro.2018.06.182

[本文引用: 1]

王波陈东东张锦霞

基于时空分布映射的大规模电池健康状态研究

[J].智慧电力,202250(6):85-91doi:10.3969/j.issn.1673-7598.2022.06.014

[本文引用: 1]

WANG BCHEN D DZHANG J Xet al

Large-scale battery health state prediction based on spatio-temporal distribution mapping

[J].Smart Power,202250(6):85-91doi:10.3969/j.issn.1673-7598.2022.06.014

[本文引用: 1]

CHEN LDING Y HLIU B Het al

Remaining useful life prediction of battery using a novel indicator and framework with fractional grey model and unscented particle filter

[J].IEEE Transactions on Power Electronics,202035(6):5850-5859doi:10.1109/tpel.2019.2952620

[本文引用: 1]

GOU BXU YFENG X

State-of-health estimation and remaining-useful-life prediction for lithium-ion battery using a hybrid data-driven method

[J].IEEE Transactions on Vehicular Technology,202069(10):10854-10867doi:10.1109/tvt.2020.3014932

[本文引用: 1]

PENG XZHANG CYU Yet al

Battery remaining useful life prediction algorithm based on support vector regression and unscented particle filter

[C]//2016 IEEE International Conference on Prognostics and Health Management (ICPHM)Ottawa,CanadaIEEE2016386-398doi:10.1109/icphm.2016.7542844

[本文引用: 1]

李荣波陈勇

基于 AFFDRLS-AHIF 对动力锂离子电池单体SOC 估计

[J].北京交通大学学报,202044(2):129-135

[本文引用: 1]

LI R BCHEN Y

SOC Estimation of power lithium ion battery based on AFFDRLS-AHIF

[J].Journal of Beijing Jiaotong University,202044(2):129-135

[本文引用: 1]

SHIMANEK L

Battery prognostics

[J].Empfasis:a publication of the National Electronics Manufacturing Center of Excellence,2003121-2

[本文引用: 1]

许守平侯朝勇胡娟

利用信息融合技术的储能锂离子电池组 SOC 估算

[J].电网技术,201640(6):1724-1729

[本文引用: 1]

XU S PHOU C YHU Jet al

SOC estimation of energy storage lithium-ion battery pack using information fusion technology

[J].Power Grid Technology,201640(6):1724-1729

[本文引用: 1]

/